2017 KCSE Aviation Technology Paper 1 Past Paper-Free KCSE Past Papers with Answers.

2017 KCSE Aviation Technology Paper 1 Past Paper

1 Outline the following:

(a) Four safety precautions when using electrical equipment. (2 marks)

(b) Two safety precautions when working on aircraft electrical system. (1 mark)

2 (a) State the use of each of the following types of rivets used in aircraft construction:

(i) Countersunk head rivet,

(ii) Mushroom head rivet. (2 marks)

(b) Explain why aluminium alloy is preferred for use in aircraft construction. (1 mark)

3 (a) Highlight two functions for each of the following aircraft structural members:

(i) Frame,

(ii) Stringer,

(iii) Skin. (3 marks)

(b) Differentiate between eddy current and ultra-sonic methods of non destructive testing. (2 marks)

4 Distinguish between the following as applied in airport operations:

(a) Flight plan and forecast, (2 marks)

(b) Flight and ground visibility. (2 marks)

5 (a) Using sketches, explain the operation of each of the following pneumatic system valves:

(i) Non-return, (2½ marks)

(ii) Orifice . (2½ marks)

6 (a) Name four joining methods used in aircraft construction.

(b) State two advantages for each method in 6(a).

7 With the aid of a sketch, describe the three aircraft axes.

8 Explain the operation of each of the following jet engine components:

(a) Compressor,

(b) Turbine,

(c) Exhaust.

9 Highlight the information given to the aircrew by the air traffic controller.

10 Sketch the symbols for each of the following:

(a) Internal thread,

(b) Bearing,

(c) Spring,

(d) Long hollow tube or shaft.

Section B (56 marks)

Answer any four questions from this section. in the spaces provided

11. Figure 1 shows an aircraft locking bracket drawn in isometric projection.

(a) Draw Full Size the following views in third angle projection:

(i) Front elevation in the direction of arrow F.

(ii) End elevation,

(iii) Plan.

(b) Show the major dimensions. (4 marks)

Figure 1

12 (a) With aid of a labelled sketch describe the three aircraft propeller blade angles during flight. (10 marks)

Describe the four forces which act on a propeller during flight. (4 marks)

13 (a) With aid of a labelled schematic diagram, explain the functions of each component of a basic hydraulic system. (12 marks)

(b) State four functions of a hydraulic system accumulator. (2 marks)

14 (a) Explain the importance and location of each of the following aircraft crash and rescue equipment:

(i) Escape slide,

(ii) Dinghy,

(iii) Life jacket,

(iv) Life raft. (8 marks)

(b) With the aid of sketches, show the difference between static and dynamic stability. (6 marks)

15 (a) Define each of the following terms as applied in aircraft instrument system:

(i) Dynamic pressure,

(ii) Static pressure. (2 marks)

(b) With the aid of a labelled d‹» • +••• h• • ^•nical magneto primary circuit used on aeropiston engine.

2017 KCSE Aviation Technology Paper 1 Past Paper-Marking Scheme/Answers

1. (a) Safety precautions observed while working with electrically operated tools/ equipment.

i. Electrical cables should not be allowed to run over sharp edges, through oil, fuel or water on the ground.

ii. Never work with electrically operated equipment with wet hands or feet in wet or damp areas.

iii. Never use electrical equipment in hazardous areas such as fuel tanks unless the equipment is specially designed for the job as is approved.

iv. Ensure all equipment are earthed via a suitable plug or be of the double insulated type.

v. Ensure that cables are secure, undamaged and the correct fuse is fitted.

vi. Ensure the equipment has a serviceable label fitted.

Any 4 x ½ mark=

(b) Safety precautions while working on aircraft electrical system.

i. Ensure all unnecessary equipment are switched off

ii. Ensure fuse/CB are pulled out and tag on any circuit that is to be worked on 2 x ½(1 mark)

2. (a) i. Countersunk head rivet — used on aircraft surfaces subjected to airflow in order to reduce drag (flush with the surface)

ii. Mushroom head rivet

— used on aircraft surfaces not subjected to airflow (especially interior surfaces and aircraft skin) 2 x 1 =(2 marks)

(b) Aluminum alloy is preferred the most suitable material for aircraft construction due to its;

i. Strength

ii. Light weight 2 x ½= (1 mark)

3. (a) Function of semi monocoque structural members

i. Frames — They strengthen the fuselage and spread the load. Also provide an oval and aerodynamic shape.

-Reduces the column length of the stringers to prevent instability.

ii. Stringers — They support and reinforce the skin. – Provide attachement to the skin.

– Gives shape to the wing

iii. Skin — provide smooth flow of air and give shape to the fuselage. – Keeps the fuselage rigid 3 x 1 = (3 marks)

(b) Solution

1. Eddy current

An electric current is subjected to a specimen and the frequency observed. A flow is indicated either by audio peeping sound or on an Oscilloscope.

2. Ultrasonic

A sound wave is transmitted to the specimen and the reflection frequency is observed on a screen.

The longer wave indicates no fault. (A shorter reflection indicates a crack). I.e. The method uses a transmitter and a receiver.

2 x 1 = (2 marks)

4. (a) Definitions

i. Flight plan

Specified information provided to Air Traffic services Unit related to an intended flight or portion of a flight of an aircraft.

ii. Forecast

A statement of expected meteorological condition for specified time or period, and for specified area or portion of airspace.(4 marks)

(b) i. Flight visibility

The visibility forward from the cockpit of an aircraft in flight.

ii. Ground visibility

The visibility at an aerodrome as reported by an accredited observer. 4 x 1= 4 marks

5. (a) Description of Pneumatic components Non-return valve (check valve)

In pneumatic a flap type non-return valve, air enters an outlet port of the non-return and compresses a light spring, forcing the non-return valve open and allowing air to flow out an outlet port. However if air enters from the sir pressure closes the valve preventing a back flow of air,

Sketch 1 x 1 = 1

Explanation 1 x ½ mark) = 1½

(b) Orifice Restrictor

The orifice restrictor has a large inlet port and a small outlet port. The small outlet port reduces the rate of airflow and the speed of operation of an activating unit. Sketch 1 x 1 = 1

Explanation 1 x 1½ marks = 1½

6. (a) Solution

i. Riveting

ii. Welding

iii. Bonding (adhesive)

iv. Soldering 4 x ½ (2 marks)

(b) i. High strength and light joints semi-permanent

ii. Strong and permanent joints

iii. Light and smooth surface finish.

iv. Good conductivity and low heat application. 4 x 1= (4 marks)

1. Longitudinal axis

A line that passes through the nose of the aircraft and exits through the tail.

2. Lateral axis

A line that passes through the wing tip of one wing and exits through the other wing tip.

3. Normal axis

A line that passes through the underside of the fuselage and exits through the top. Sketch 2 Description 3 x 1

8. (a) Compressor

The compressor converts mechanical energy from the turbine into kinetic energy in the air. The compressor accelerates the air which then flows through a diffused slowing it down and converging most of the kinetic energy into potential energy and some into heat. ( 6 marks)

(b) Turbine

The turbine is the power producing component in a gas turbine engine. About ‘Z‹ of the energy in the gases leaving the combustion section is converted into shaft hosepower and is used to drive the compressor and fan. The remaining energy drives the accessories and accelerated the gases to produce thrust.

(c) Exhaust

After the gases leave the turbine the flow through a duct formed between the exhaust cone and the exhaust or tail pipe. Depending on the aircraft design the exhaust can be divergent or convergent — divergent.

9. Solution

i. Changes in meteorological conditions

ii. Changes in visibility condition

iii. Essential traffic

Blade Angle (Pitch)

The propeller blade is set into its hub so that its chord line forms an angle with the plane of rotation of the Whole Propeller.

Angle of Attack

This is the angle between relative air flow path and chord line. Helix Angle (angle of advance)

The angle formed between the relative air flow and plane of rotation. Labelling any (8 x ½ mark) = 4 marks

Sketch (3 x 1) = 3 marks description (3 x 1) = 3 marks

(b) Four forces which act on a propeller during flight.

1. Centrifugal force This is a force which induce radial stress in the blade and hub, and when acting on material which is not on the blade axis, also induce a twisting moment.

2. Thrust forces These are forces which tend to bend the blades forward in the direction of flight.

3. Torque forces These are forces which tend to bend the blades against the direction of rotation.

4. Airloads (Aerodynamic) These forces normally tend to oppose the centrifugal twisting momemt and coarsen blade pitch.

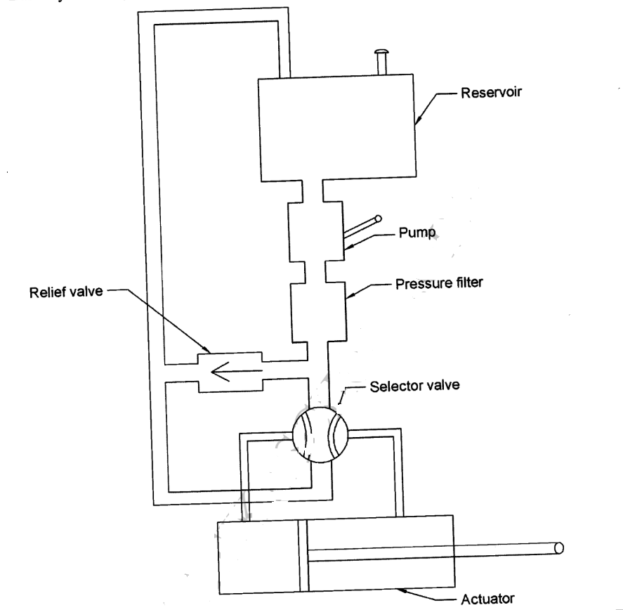
Reservoir

– Stores the system hydraulic fluid

– Delivers fluid to the pump and receives fluid from the activator.

Pump

– Delivers fluid under pressure to the system.

Pressure Filter

Ensures the fluid is clean by removing all types of dirt.

Selector Valve

– Selects the direction of the flow of the fluid to the required service and provide a return path for the fluid to the reservoir.

Activator

– To move the component or surface to the desired direction. (Convert fluid energy to mechanical energy)

Relief Valve

– Acts as a safety device by relieving the excess pressure from the system. Sketch= 3

Labelling = 6 x ½ =

Functions= 6

i. Stores hydraulic pressure for emergency

ii. Caters for pump fluctuations

iii. Provides pressure in case of leakage.

iv. Cushions the system operation.

14. (a) Function and location of the following aircraft crash and rescue equipment.

i. Escape slide

Used for the emergency evacuation of the crew and passengers during aircraft crash/ditching. They are located at the bottom inner face of entrance and service doors of the aircraft.

ii. Dinghy

Used to provide floatation of the crew and passengers during aircraft crash/ditching in sea. Located inside the aircraft crew compartment and also at the entranced service doors of the aircraft.

iii. Life Jacket

Used as a personal floatation equipment and located underneath each crew/passenger’s seat.

iv. Life raft

Used to provide floatation of crew/passengers but carriers small numbers than the dinghy. They are located on the emergency exits of the aircraft.

(b) i. Static

(ii) Dynamic

15. (a) Solution

This is the pitot air pressure generated by the aircrafts movement through the atmosphere.

This is the still (ambient) pressure surrounding the aircraft, 2 x 1 mark= (2 marks)

(b) Solution

Rotating Magnet

The primary electricity circuit consists of:

— Contact breaker points

— Condenser (capacitor)

The condenser is wired in parallel with the breaker points.

It prevents arcing.

An insulated coil made up of a few turns of heavy copper wire.

— One end of coil is grounded to the coil core.

— The other end is grounded at the breaker point.

The circuit is complete when the U-grounded breaker point contacts the grounded breaker point.

Labelling 6 x ½ = 3 marks Sketching 3 x 1 = 3 marks

Description any 6 x 1 = 6 marks